DC inverter, AC inverter, power inverter | Inverter Circuit Inverter circuit, the collection of inverter circuit diagram. Car Power Inverter circuit diagram 60w - 6000w for Laptop tv cctv
Saturday, September 3, 2011
Saturday, June 11, 2011
1600W Power Inverter Circuit
Wednesday, May 4, 2011
50W Power Inverter Circuit
Tuesday, April 12, 2011
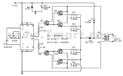
25W Power Inverter Circuit
Thursday, March 24, 2011
Wednesday, February 16, 2011
Tuesday, January 4, 2011
100W Power Inverter Circuit
Subscribe to:
Comments (Atom)






